domingo, 4 de marzo de 2012

MEZCLADOR DE BEBIDAS ELECTRÓNICO


TÍTULO DEL PROYECTO DE GRADO:
MEZCLADOR DE BEBIDAS ELECTRÓNICO

FOTO:



UBICACIÓN:
Laboratorio de Electrónica 3-4

DESCRIPCIÓN:
Este proyecto está destinado a facilitar las tareas cotidianas tanto en el comercio como en la industria siendo asequible su costo y de fácil manejo para todas las personas que tengan acceso a él.

El mezclador de bebidas electrónico solucionara de manera directa las exigencias que hoy en día tienen: bares, restaurantes o sitios donde las personas van a departir y tomar un trago.  Este proyecto ofrece una dosificación exacta, evitando perdidas de líquidos o de la sustancia de la que se este realizando la mezcla; ofrece una mayor higiene debido a que las personas no tendrán contacto con los líquidos a mezclar y adicionalmente, tiene un sistema de cobro lo que hace que el dueño del establecimiento no tenga contacto con el dinero.

OBJETIVO:
Desarrollar un mezclador de bebidas electrónico con aplicación en la industria y el comercio

PLANOS:
Circuito Fuente de Poder
Circuito PIC16F873 
 Circuito Visualizador de Precios
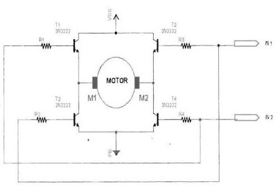
Circuito Inversor de Giro 
Circuito de Selección de Bebidas 
Circuito de Sistema de Cobro

Circuito Etapa de Potencia

No hay comentarios:

Publicar un comentario